About This File
Operator manual #803859 - C-120 8-Speed not listed on the front page but should be the same
Wiring
23 pages 1.8MB
IPL from Toro Master Parts Viewer
25 pages 1.79MB
Be careful selecting parts. This list is shared with other models, other engines and other transmissions.
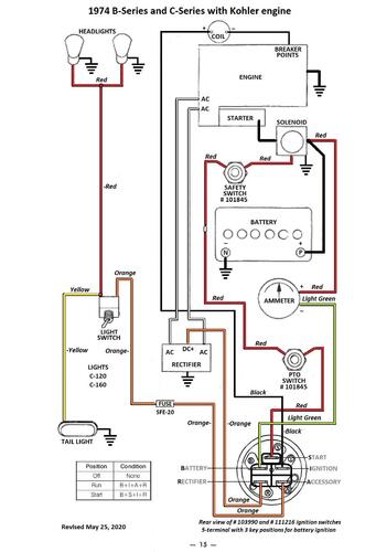
Wiring Color pdf for Kohler powered models
1 page 305KB
Transmission drive belt 78-7100 replaced by 7473 - HB x 81.9" or 5/8" x 81.9"
Lube chart SS
Details & Attachments
4 pages 120.20KB
1974 C-120 8-Speed model 1-0353
1974 serial numbers that have shown up for the 1-0353
0997047 - Made in USA
----------------------------------------------------------------------------------
Details & Attachments
4 pages 120.08KB
1974 C-120 8-Speed model 1-0354
1974 serial numbers that have shown up for the 1-0354
099738x - Made in USA
--------------------------------------------------------------------------------
Details & Attachments
4 pages 120.33KB
1974 C-120 8-Speed model 1-0356
1974 serial numbers that have shown up for the 1-0356
1036602 - Made in USA
1037514 - (1-0356-9) - Made in USA
1037534 - (1-0356-9) - Made in USA
1037555 - Made in USA
