About This File
Operator manual #803858
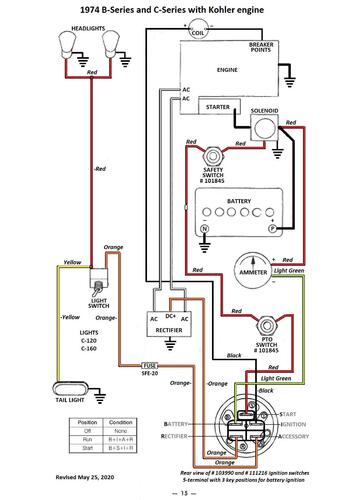
Wiring
23 pages 6.24MB
Part 1 of 2
12 of 23 pages 2.84MB
Part 2 of 2 has wiring diagram
11 of 23 pages 3.40MB
Color wiring pdf
1 page 305KB
Medium frame 43-1/2" wheelbase
Replacement rear discharge mower deck for the model 5-0622 (side discharge) is wrong - should be 65-36XR01
Clutch plate assembly 103817 replaced by 94-6650 is 6-3/4" diameter - 1974 first year to use it except model 1-0393
Lube chart SS
Details & Attachments
3 pages 117.25KB
B-80 4-speed model 1-0140 - Suspect this model used 2-piece differential pinion gears in transmission model 5080
1974 serial numbers that have shown up for the 1-0140
0051691 - Model 1-0140-9
0051754 - Model 1-0140-9
0057855 - Model 1-0140-9
0057945
0059617
0059721 - Model 1-0140-9
0059723 - Model 1-0140-9
0059906
0060091
0065106 - Model 1-0140-9
0065183
0067208 - Model 1-0140-9
0067213
0074783
0992883
0993144
0994377
0995104
0997494
1015869
1020587
1020798
1020806
1022014
1022098
1023602
1023711
1023767
1023818
1023858
1023877
1023920
1024044 - Model 1-0140-9
1029105
1029144 - Model 1-0140-9
1029288
1029449 - May be a model 1-0145
103367x - Model 1-0140-9
1038514
1038583
Details & Attachments
3 pages 117.55KB
B-80 4-speed model 1-0145 - Suspect this model used 1-piece differential pinion gears in transmission model 5084
1974 serial numbers that have shown up for the 1-0145
0994322
0994380
0994687
10199xx
1029449 - May be a model 1-0140
