About This File
Operator manual #810134R1 or #810134 R1
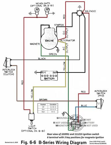
Wiring
36 pages 6.46MB
Part 1 OM
18 pages 3.29MB
Part 2 OM Wiring
18 pages 3.17MB
Wiring Color from SM pdf
1 page 380KB
Lube chart SS
1979 B- 81 6-Speed model 92-08BF01 (Not in 1978-79 service manual)
1979 B-111 6-Speed model 91-11BF91 (In Europe)
1979 B-111 6-Speed model 92-11BF01 (Not in 1978-79 service manual)
1979 B-111 6-Speed model 92-11BF91 (In Europe stamped 92-11BF-91)
1979 B-111 6-Speed model 92-11BF92 (In Europe)
Suspect model 92-08BP01 in 1978-79 service manual did not exist or is a typo for BF although the service manual does not include the models using the Foote transmission.
