About This File
Operator manual #3322-110
Wiring Rev'd
48 pages 798KB
Setup instructions
79KB
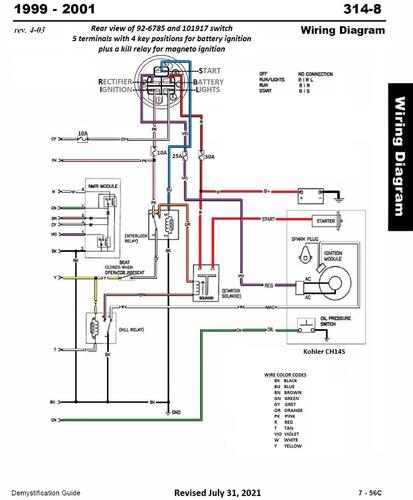
First year for NMIR module - No Mow In Reverse
Details & Attachments
3 pages 122.71KB
1999 314-8 model 73449 Serial 9900001-9999999
1999 serial numbers that have shown up for the 73449
9900306
9900365
9900615
9900931
9901070
9901328
