About This File
IPL #3310-29
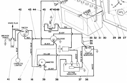
Wiring
Specs
16 pages 1.03MB
Includes model 59004 42" SD mower
Uses 59030 42" snowthrower
Springfield design
Details and attachments
2 pages 106.73KB
1970 10hp 950 Suburban model number 55302 Serial 000001-099999
Details and attachments
2 pages 108.39KB
1970 12hp 960 Suburban model number 55402 Serial 000001-099999
