About This File
IPL #331-839
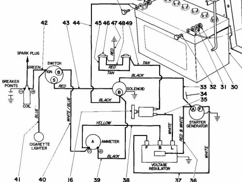
Wiring
Specs
16 pages 1.05MB
Includes model 59004 42" SD mower
Uses 59030 42" snowthrower
Formerly Springfield
Details and attachments
2 pages 107.13KB
1969 10hp 950 Suburban model number 55302 Serial 90001-99999
Details and attachments
2 pages 107.60KB
1969 12hp 960 Suburban model number 55402 Serial 90001-99999
