About This File
Operator manual #A-5326
Wiring
6 pages 2.01MB
Dated 7/72
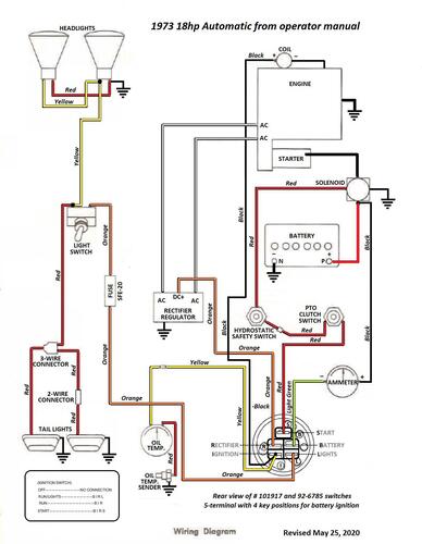
Wiring Color pdf from operator manual
1 page 315KB
Terminals on 101917 ignition switch may not be identified. This switch has been replaced by 92-6785.
3 pages 269KB
Lube chart SS
1973 18hp Automatic model 1-0600
1973 18hp Automatic model 1-0601
1973 18hp Automatic model 1-0610
1973 18hp Automatic model 1-0620
