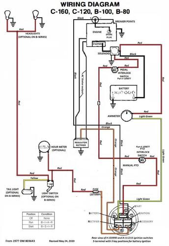
About This File
Wiring only from OM Color pdf
1 page 406KB
Shows both electric and manual pto wiring
Wiring only from OM Color Manual pto pdf
1 page 115KB
Shows manual pto wiring
1977 C-120 8-speed model 71-12K801
1977 C-120 Auto model 71-12KS01
1977 C-120 Auto model 71-12KS02
1977 C-160 8-speed model 71-16K801
1977 C-160 8-speed model 71-16K802
1977 C-160 Auto model 71-16KS01
1977 C-160 Auto model 71-16KS02
