About This File
Service manual
Wiring
74 pages 15.69MB
Dated 07/78
B-Series wiring color pdf
1 page 392KB
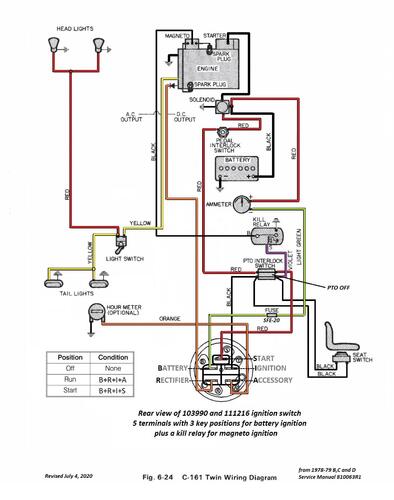
C-161 Twin wiring color pdf
1 page 352KB
C-Series Kohler wiring color pdf
1 page 366KB
D-160 wiring color pdf
1 page 367KB
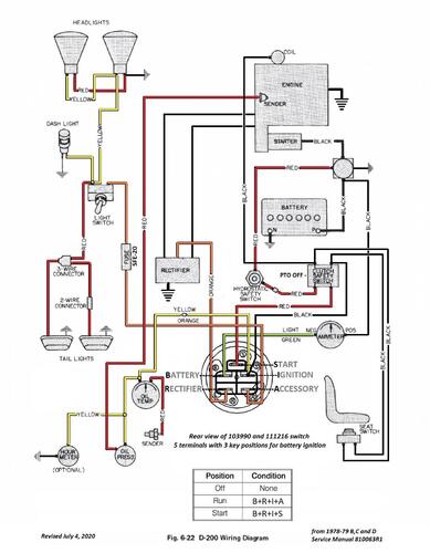
D-200 wiring color pdf
1 page 380KB
Lube chart SS
Service manual 27 pages 4.71MB
Section 1 - Specifications including spark plugs used and gaps - NOTE - Correct spark plug for Onan B43 - 48M is RH18Y
Section 2 - Pre-delivery Service
Section 3 - General Maintenance
Section 4 - Engine
Service manual 18 pages 4.87MB
Section 5 - Clutch, Brakes, Transmission/Transaxle
Service manual 13 pages 2.63MB
Section 6 - Electrical
Service manual 16 pages 3.48MB
Section 7 - Attachment Lifts
Section 8 - Chassis
Section 9 - Power Take-off (PTO)
1978 B-81 4-Speed model 82-08BP01
1978 B-111 4-Speed model 82-11BP01
1978 C-81 8-Speed model 81-08K801
1978 C-101 8-Speed model 81-10K801
1978 C-121 8-Speed model 81-12K801 (One found made in Belgium)
1978 C-121 Automatic model 81-12KS01
1978 C-141 8-Speed model 81-14K801 (Two found made in Belgium)
1978 C-141 Automatic model 81-14KS01
1978 C-161 8-Speed model 81-16K801
1978 C-161 Automatic model 81-16KS01
1978 C-161 Twin 8-Speed model 81-16B801
1978 C-161 Twin Automatic model 81-16BS01
1978 D-160 Automatic model 81-16OS01
1978 D-200 Automatic model 81-20KS01

 
	 
										 
										 
										 
										 
										 
										 
										