About This File
Operator manual #810399R1 - Wrong oil capacities for single cylinder Kohler engines
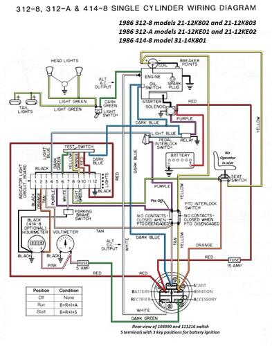
Wiring
Wiring Color pdf
1 page 525KB
This is the first operator manual that was replaced by #810437R1 to correct the engine oil capacity for the low oil switch and relay.
Better copy than #810437R1
Use the #810437R1 manual for engine oil capacities and low oil switch
38 pages 2.82MB
