About This File
Operator manual - This 1979 manual is listed for 1980 #810134R1 or #810134 R1 but 1981 manual #810233 should be closer
31 pages 5.68MB
Part 1 of 2
14 of 31 pages 2.61MB
Part 2 of 2 has wiring diagram
17 of 31 pages 3.08MB
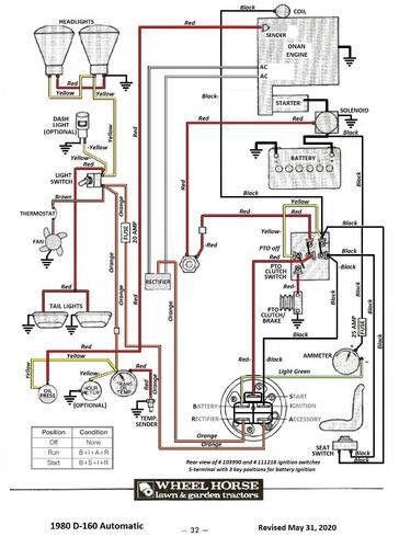
Wiring D-160 Auto Color pdf
1 page 482KB
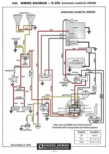
Wiring D-200 Auto Color pdf
1 page 438KB
Lube chart SS
Details & Attachments
3 pages 118.63KB
Tractor 1980 D-160 Auto model 01-16OS01 - Transmission electric cooling fan standard equipment
1980 serial numbers that have shown up for the 01-16OS01
00002985 - Build date 1979 9254 September 11 Tuesday
00002986 - Build date 1979 9254 September 11 Tuesday
00002989 - Build date 1979 9254 September 11 Tuesday
00003025 - Build date 1979 9255 September 12 Wednesday
00003051 - Build date 1979 9256 September 13 Thursday
00003070 - Build date 1979 9256 September 13 Thursday
00003102 - Build date 1979 9257 September 14 Friday
00003157 - Build date 1979 9260 September 17 Monday
00003192 - Build date 1979 9261 September 18 Tuesday
Details & Attachments
3 pages 119.25KB
Tractor 1980 D-200 Auto model 01-20KS00 - Transmission electric cooling fan standard equipment
1980 serial numbers that have shown up for the 01-20KS00
00007815
00007816
