Jump to content
Bob Nakon

C160 passed out once , then died.

Recommended Posts

oliver2-44

 

:auto-layrubber::omg:

  • Like 2

Share this post


Link to post
Share on other sites
 
Bob Nakon

Hi guys,

Sorry I haven't gotten back to you sooner. I was able to get out and get a new battery, the old one checked dead..0 volts. It was kind of old so I got a new one. Put it in and away she went. Ran great, took right off...But..no lights. It was getting late so I figured I would get back at it today. Went out there and turned the key and nothing.  So I figure I have a short to ground in the lights. I'll try to get back out there in a couple days and go from the switch to the lights and look for the short. I do not recall seeing an inline fuse in the light wiring. If there was a fuse it would have simplified things I guess. Anyway, I'll get back to you in the new year.;

 

Thanks,

Bob

  • Like 2

Share this post


Link to post
Share on other sites
 
ebinmaine
2 hours ago, Bob Nakon said:

fuse

There are no fuses on older Horses. 

When rewiring several of us add them in. 

 

I trust you disconnected the battery and put it on a charger?

 

Share this post


Link to post
Share on other sites
 
Bob Nakon

I didn't put the charger on it Eric but I disconnected the battery cables.

 

Bob

Share this post


Link to post
Share on other sites
 
ebinmaine
Just now, Bob Nakon said:

I didn't put the charger on it Eric but I disconnected the battery cables.

 

Bob

If that battery gets a decent charge it might be saved.  

Share this post


Link to post
Share on other sites
 
Jeff-C175
1 minute ago, Bob Nakon said:

I didn't put the charger on it

 

You should, as soon as possible.

 

Running a lead acid down to zero charge severly shortens it's life.  The sooner you can get it charged back up the better.

Keep in mind that it's got a shorter life now though...

 

Share this post


Link to post
Share on other sites
 
lynnmor
Just now, Jeff-C175 said:

 

You should, as soon as possible.

 

Running a lead acid down to zero charge severly shortens it's life.  The sooner you can get it charged back up the better.

Keep in mind that it's got a shorter life now though...

 

 

I was just typing the same thing.

 

In addition, a dead battery can freeze and destroy it completely.

  • Like 1

Share this post


Link to post
Share on other sites
 
Bob Nakon

Ok, so I found that one of the wires to the light switch is burned in half. Funny thing is it doesn't look like it touched anything to ground it out. It definitely burned in half though so I have to track the wire to the lights, may find something along there. So I disconnected both wires to the switch and now it won't turn over with the key. Jumped the solenoid and it turns over but no start. I guess the current to the starter must run through the light switch? Like I opened the circuit or something. Weird.

Share this post


Link to post
Share on other sites
 
ebinmaine

Current to the starter solenoid should NOT run through the light switch.

 

 

Share this post


Link to post
Share on other sites
 
rmaynard

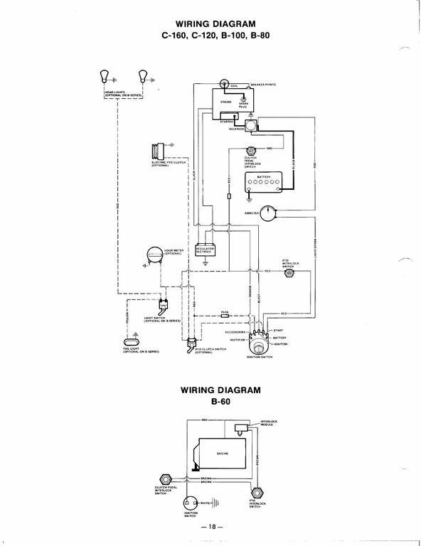
The C-160 has a fuse in the light circuit. The lights should be attached to the accessories tab on the ignition switch.

 

955553915_B-6080C-120160Wiring.jpg.b8a73c3bd6ee483a39343688e1d00efb.jpg

  • Like 1

Share this post


Link to post
Share on other sites
 
ebinmaine
29 minutes ago, rmaynard said:

C-160 has a fuse in the light circuit

Thanks for posting that diagram Bob. 

I've had at least 2 C160s with no fuses anywhere. Most certainly could have been PO "fixed". 

Now ya got me wondering about the 2 C160 Tecumseh engine tractors here. Neither appears to be modified. 

I'll check those out sometime...

 

 

 

49 minutes ago, Bob Nakon said:

 

 

50 minutes ago, Bob Nakon said:

disconnected both wires to the switch

Both?

Which both?

Where did you disconnect?

Right at the switch?

 

IMHO it would be in your best interest to seriously consider a full rewire.   

 

Share this post


Link to post
Share on other sites
 
squonk

No fuse in my C160 either even though the diagram shows one. Light switch has nothing to do with cranking.  Ammeter would drop power to the key switch. PTO, clutch pedal switches will cut power to solenoid.

 

1835192852_Bobswiringdiagram.jpg.f603ae78f75dd526a8c8ffffee6674ec.jpg.6cb9f71cad44511f94b73dab4260012a.jpg

  • Like 1

Share this post


Link to post
Share on other sites
 
EB-80/8inPA
On 12/13/2021 at 3:52 PM, squonk said:

I need all my fingers and toes to count how many times I've seen the ammeter or ammeter connections do this on a C series tractor.

I’m convinced my K341 machine’s connections just get rattled apart by that beast of an engine.

  • Like 1

Share this post


Link to post
Share on other sites
 
ebinmaine
1 hour ago, EB-80/8inPA said:

I’m convinced my K341 machine’s connections just get rattled apart by that beast of an engine.

Yours wouldn't be the first one that's happened to. 

 

:wh:

  • Like 1

Share this post


Link to post
Share on other sites
 
Bob Nakon

So Eric, I disconnected the wires from the light switch. One of them was burned in half, the other was intact.  It appears that the wire that disappears down underneath headed for the headlights is the one that burned. The mystery is: why did the headlight switch kill the ignition?  Where does it go? Must go to the coil eh? Where else could it go with enough authority to shut down the tractor. It's plenty cold up here so I may wait for a 45 deg day to attack this. It is pretty weird though.

  • Like 1

Share this post


Link to post
Share on other sites
 
ebinmaine

Certainly is VERY odd.  

 

Like Mike wrote...

4 hours ago, squonk said:

Light switch has nothing to do with cranking.  Ammeter would drop power to the key switch. PTO, clutch pedal switches will cut power to solenoid

 

I'd be at a point of not trusting the wiring on that. 

I'm not a big believer in chasing electrical gremlins or "run-to-fail". 

 

Maybe some of that tractor's harness is ok... But I'd change ALL of it.  

 

 

  • Like 1

Share this post


Link to post
Share on other sites
 
Bob Nakon

I bought the tractor 1½ years ago and it seems that the person I bought it from was less than honest about it. The guy was not a Wheel Horse man. He was just selling it to get the money. I was looking for a 160 for 2 years but no joy. It is a strong runner and the power of the 16 vs my 120 is amazing. I guess I'll just fix what fails and give it plenty of tlc. 

Share this post


Link to post
Share on other sites
 
ebinmaine
6 hours ago, Bob Nakon said:

I guess I'll just fix what fails and give it plenty of tlc.

To some extent I agree. 

 

What I mean by that is ... You don't necessarily need to wait for things to fail before they get fixed. 

 

Go down through this thread:

 

 

As you'll see there's a LOT of information in the list.  

 

Check the list.  Check the tractor.  Repeat. Repeat. 

 

You'll see where the parts are that may need attention now vs later. It'll give you a better idea of what needs to be done in your own rig.  

 

Pay particular attention to the sections on cleaning. That's absolutely paramount. 

 

Keep asking questions and keep us posted.  

Share this post


Link to post
Share on other sites
 
rmaynard

The lighting circuit has nothing to do with cranking as Mike said, unless there was a short that drained the battery.

 

For the record, I've had 2 C-120's, and 1 C-160 all parts machines, but all with intact wiring. Each one had a white wire with an in-line Buse fuse holder coming off of the ACC tab on the ignition switch, going to the light switch on the dash. Each one was identically wired so it must have been factory.

 

Just sayin' 

 

  • Like 1

Share this post


Link to post
Share on other sites
 

Create an account or sign in to comment

You need to be a member in order to leave a comment

Create an account

Sign up for a new account in our community. It's easy!

Register a new account

Sign in

Already have an account? Sign in here.

Sign In Now

×
×
  • Create New...