About This File
Operator manual #810514R1 or #810514 R1
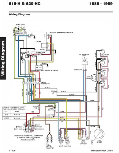
Wiring
32 pages 1.95MB
520-H Wiring Color pdf
1 page 583KB
520-HC Wiring Color pdf
1 page 418KB
Lube chart SS
Details & Attachments
3 pages 116.58KB
1988 520-H model 31-20OE01
1988 serial numbers that have shown up for the 31-20OE01
01201
08114
10025
10027
10111
10203
10310
10314
10328
10330
10367
10445 - Build date 1987 7351 December 17 Thursday
10503
10590
10790
10809
1089x - x may be a 7
11021
11122
11146
11159
11324
11384
11533
11658
11709
12022 - Build date 1988 8116 April 25 Monday
12082
12433
12436
15021
15130
15426
15514
15571
15587
15683
15765 - Build date 1988 8284 October 10 Monday
15780
15787 - Build date 1988 8286 October 12 Wednesday
15817
15981
16016
16079
16157
16336
16504
16564
Details & Attachments
3 pages 116.66KB
1988 520-HC model C1-20OE01
1988 serial numbers that have shown up for the C1-20OE01
10001 through 10205 - Product service bulletin #418 (Pto clutch)
10075
10205 back to 10001 - Product service bulletin #418 (Pto clutch)
10250
10319
10323
15152
15181
15182
15203
15310
15322
Links
For tractor illustrated parts list see
For engine service manual see
For transmission service manual see
For Hydraulic service manual see
For Hydraulic lift service manual #492-4208 see
