About This File
Detailed wiring from the Demystification Guide #492-4509 Color pdf
p7-45 to p7-49
6 pages 1.9MB
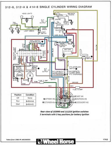
Battery ignition and 3 amp unregulated charging system
First year for low oil switch
1986 312-8 model 21-12K802
1986 312-8 model 21-12K803
1986 312-A model 21-12KE01
1986 312-A model 21-12KE02
