About This File
Wiring - We do not have 1976 diagrams
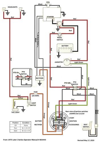
Appears there was a 4-wire pto switch used in some models that was the same as used in 1975 - See that diagram
Appears there was a 2-wire pto switch used in some models that was the same as used in 1977 - See that diagram
Wiring from 1975 operator manual Color
1 page 340Kb
Wiring from 1977 operator manual Color
1 page 406Kb
1976 C-120 Automatic model 61-12KS01
1976 C-120 Automatic model 61-12KS02
1976 C-120 Automatic model 61-12KS03
1976 C-120 Automatic model 61-12KS04
1976 C-160 Automatic model 61-16KS01
1976 C-160 Automatic model 61-16KS02
1976 C-160 Automatic model 61-16KS03
1976 C-160 Automatic model 61-16KS04
