About This File
Illustrated parts list #810405R1
Wiring diagrams
Section 18 - Service information
Dated 0985
Appears the early and late model numbers identify a change made to the transmission differential side bearings.
All 300-Series tractors in 1986 have 1" axles and 4 pinion gears.
Front Cover and Index
3 pages 2MB
Section 01
Frame pages 2-3
2 pages 478KB
No Section 02
Section 03
Mechanical Transmission 8-speed Pages 4-7
4 pages 2MB
Section 04
Transaxle pages 8-9
Automatic Transmission 417-A and 420-LSE Pages 10-11
Automatic Transmission 312-A Pages 12-13
6 pages 2.7MB
Section 05
Front Axle and Steering Pages 14-15
2 pages 942KB
Section 06
Clutch, Brake and Speed Control Linkage Pages 16-21
6 pages 2.5MB
Section 07
Hitches Pages 22-23
Mechanical Lift Linkage Pages 24-25
Hydraulic Lift Linkage Pages 26-27
Electric Lift Linkage Pages 28-29
8 pages 3MB
Section 08
Sheet Metal and Covers Pages 26-35
10 pages 2.3MB
Section 09 -----------------------Note - Wrong engine model for 308-8 but the spec number is correct. Should be M8S-301511
Engines Pages 36-37
2 pages 857KB
Section 10
Throttle, Choke and Fuel system Pages 38-39
2 pages 786KB
Section 11
Electrical System Pages 40-47
8 pages 3.3MB
Section 12
Hydraulic System Pages 48-49
2 pages 856KB
Section 13
Wheels and Tires Pages 50-53
4 pages 1.7MB
Section 14
Drive Belt and Pulleys Pages 54-55
Pto Clutch and Control Pages 56-57
4 pages 1.6MB
Section 15
Seat Pages 58-59
Decals Pages 60-63
6 pages 2.7MB
No Section 16
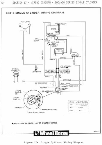
Section 17
308-8 Pages 64-65
2 pages 2.7MB
Section 17
310-8 Pages 66-67
2 pages 3MB
Section 17
312-8, 312-A and 414-8 Single Cylinder Pages 68-69
2 pages 3.3MB
Section 18
Service Information
Page 77 1.5MB
Parking brake switch, Pto switch, Indicator light test switch, Seat switch
Page 78 1.7MB
General torque specs., Toro paint
Page 79 2.5MB
Steering wheel alignment, Automatic transmission neutral adjustment - continued on page 80
Page 80 2.3MB
Continued from page 79 - Automatic transmission neutral adjustment, Brake adjustment, 308 throttle and choke adjustment
Page 81 2.1MB
310, 312, 414 and 416 choke, throttle and governor adjustments
Page 82 2.2MB
Single cylinder carb adjustments, Single cylinder point adjustments, Twin cylinder choke, throttle and carb adjustments - continued on page 83
Page 83 2.4MB
Continued from page 82 - Twin cylinder choke, throttle and choke adjustments, Carb and governor adjustments, Twin cylinder points, Engine cable and wire routing
Page 84 2.4MB
Indicator lights, Electric lift switch, Pto switches, Pressure testing hydraulics, Lift valve removal
Page 85 2.4MB
Drive belts and belt guide adjustments, Pto adjustments, Unregulated charging system stators
Page 86 1.9MB
Bottom of tractor photo, 420-LSE dash panel photos
Page 87 2.4MB
414, 416, 417 dash panel photos
Page 88 2.2MB
300-Series dash panel photos
Page 89 2.0MB
Shift plate decal locations, Hood decals
Page 90 1.3MB
Rear fender decal location, Electric lift components
Numerical Index
5 pages 3MB
All 300-Series tractors in 1986 have 1" axles and 4 pinion gears.
1986 308-8 8-Speed model 21-08K801
1986 308-8 8-Speed model 21-08K802
1986 310-8 8-Speed model 21-10K802
1986 310-8 8-Speed model 21-10K803
1986 312-8 8-Speed model 21-12K802
1986 312-8 8-Speed model 21-12K803
1986 312-A Automatic model 21-12KE01
1986 312-A Automatic model 21-12KE02
