Jump to content

Tractor 1988 252-H Wiring Detailed Rev'd.pdf 1.0.0

Sign in to follow this  

gwest_ca

2 Screenshots

About This File

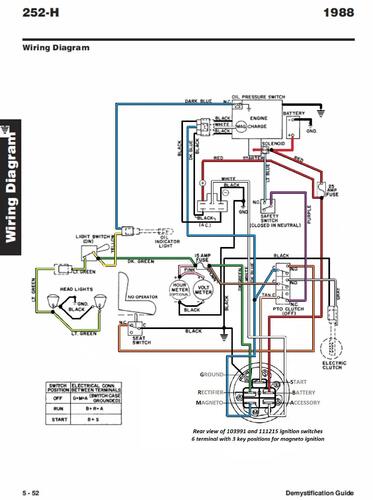
Wiring Detailed from the Demystification Guide #492-4509 in color with corrections
5 pages 1.2MB
p5-51 to p5-55

1988 252-H model 22-13KE01




×
×
  • Create New...