About This File
Operator manual #810658R1 - 616-Z only
Wiring
28 pages 3.9MB
Operator manual #810681R1 - 612-Z and 616-Z
Wiring
28 pages 6.34MB
Lube chart SS
1990 612-Z model Y1-12OE01
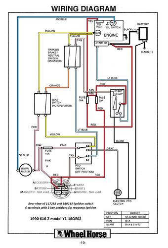
1990 616-Z model Y1-16OE02 - There are 2 manuals for the 1990 model
