Jump to content

Tractor 1997 312-8 Wiring Detailed Rev.pdf

Sign in to follow this  

gwest_ca

2 Screenshots

About This File

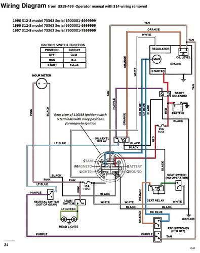
Detailed wiring from the Demystification Guide #492-4509

Pages p7-23 to 7-27 Color

5 pages 1.6MB

 

1997 312-8 model 73363 Serial 7900001-7999999




×
×
  • Create New...