Jump to content

Tractor 1996 312-8 Early Wiring Detailed Rev.pdf

Sign in to follow this  

gwest_ca

2 Screenshots

About This File

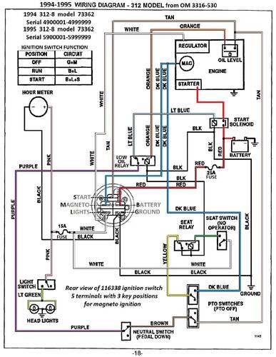
Detailed wiring from the Demystification Guide #492-4509

Pages p7-23 to 7-26

5 pages 1.7MB

 

1996 312-8 model 73362 Serial 6900001-6999999




×
×
  • Create New...