Jump to content

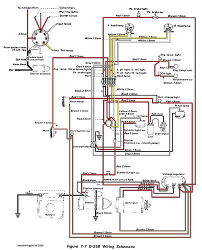
Tractor 1976 D-250 10-Speed SM Wiring Revised #A-1431.pdf

Sign in to follow this  

gwest_ca

2 Screenshots

About This File

Service manual replaced with a slightly better copy 8-19-2017

Wiring

105 pages 7.3MB

Dated 8/76

 

Wiring Color pdf from SM

1 page 552KB

 

Tractor 1976 D-250 10-speed model 61-20RG01




×
×
  • Create New...