About This File
Operator manual #3325-446
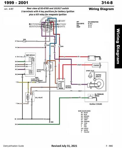
Wiring
36 pages 1.18MB
Setup instructions #3324-711
8 pages 200.27KB
Details & Attachments
4 pages 125.53KB
Suspect the 73361 and 73365 on the accessories list are typos and should be 78361 and 78365
2001 314-8 model 73449 Serial 210000001-210999999
2001 serial numbers that have shown up for the 73449
210000076
210000087
210000221
210000785
210000982
