Jump to content

Tractor 2001 312-8 & 314-8 IPL Wiring Rev'.pdf

Sign in to follow this  

gwest_ca

3 Screenshots

About This File

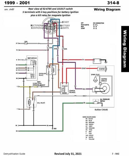
IPL #3324-710

Wiring

52 pages 1.81MB

 

2001 312-8 model 73429 Serial 210000001-210999999

 

2001 314-8 model 73449 Serial 210000001-210999999 (Wiring Rev'd)




×
×
  • Create New...