Jump to content

Tractor 1977 D-250 10-Speed Wiring only Revised.pdf

Sign in to follow this  

gwest_ca

2 Screenshots

About This File

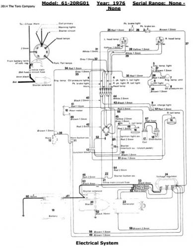
Wiring only from the Toro Master Parts Viewer

2 pages 241.91KB

 

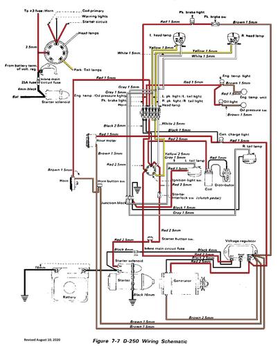
Wiring Color pdf from SM

1 page 552KB

 

1977 D-250 10-speed model 61-20RG01

 

Original OM is #803485R1 - n/a

Original IPL is #803645R1 - n/a

 




×
×
  • Create New...