Jump to content

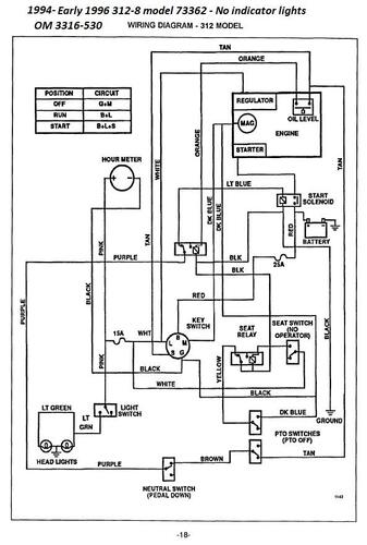
Tractor 1996 312-8 Early OM Wiring.pdf

Sign in to follow this  

gwest_ca

4 Screenshots

About This File

Operator manual #3316-530

Wiring

32 pages 2.63MB

 

Lube chart SS

 

1996 312-8 model 73362 Serial 6900001-6999999




×
×
  • Create New...