Jump to content

Tractor 1974 D-Series Auto OM Wiring Revised.pdf


gwest_ca

4 Screenshots

About This File

This is the 1975 operator manual but also the one listed by Toro for 1974 #803977

Wiring

19 pages 2.69MB

 

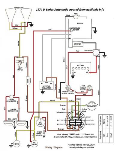
Note - The wiring in this 1975 manual is not correct for the 1974 D-160, D-180 and D-200

 

Wiring Color pdf created using parts lists for content

1 page 383KB

 

Lube chart SS

 

1974 D-160 Auto model 1-0650

 

1974 D-180 Auto model 1-0611

 

1974 D-200 Auto model 1-0630




×
×
  • Create New...