About This File
Operator manual #A-5324
Wiring
6 pages 1.98MB
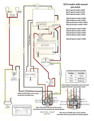
Manual pto clutch wiring Color
1 page 500KB
Terminals on 101917 ignition switch may not be identified. This switch has been replaced by 92-6785.
3 pages 269KB
Lube chart SS
1973 8hp 8-speed model 1-0370
1973 10hp 8-speed model 1-0360
1973 Raider 10 8-speed model 1-0360
1973 10hp 8-speed model 1-0365
1973 12hp 8-speed model 1-0350
1973 Raider 12 8-speed model 1-0350
1973 12hp 8-speed model 1-0353 - May be a 1974 Belgium built model. Listed in PSB #301E
1973 12hp 8-speed model 1-0354 - May be a 1974 Belgium built model. Listed in PSB #301E
1973 12hp 8-speed model 1-0355 - May be a Belgium built model
1973 14hp 8-speed model 1-0340
