About This File
Operator manual #803859
Wiring
23 pages 1.83MB
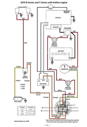
Wiring Color pdf for Kohler powered models
1 page 305KB
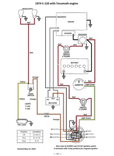
Wiring Color pdf for Tecumseh powered models
1 page 300KB
Lube chart SS
Kohler powered
1974 C-120 8-Speed model 1-0353
1974 C-120 8-Speed model 1-0354
1974 C-120 8-Speed model 1-0356
1974 C-120 Auto model 1-0485
1974 C-120 Auto model 1-0490
This is the operator manual listed at Toro for the following tractor but manual does not include this model so wiring is wrong.
1974 C-120 Auto model 1-0495 - Tecumseh engine
