Jump to content

Tractor 1973 Raider 10 & 12 OM Wiring Revised.pdf

Sign in to follow this  

admin

4 Screenshots

About This File

Operator manual #A-5324

Wiring

6 pages 1.98MB

 

 

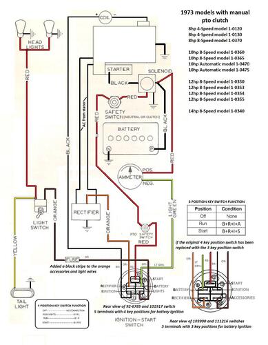
Manual pto clutch wiring Color

1 page 500KB

 

Lube chart SS

 

1973 Raider 10 8-speed model 1-0360

 

1973 Raider 12 8-speed model 1-0350




×
×
  • Create New...