About This File
Operator manual #803643R1 or #803643 R1
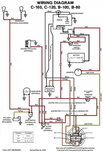
Wiring
24 pages 4.15MB
Dated 09/76
Wiring Color pdf
1 page 406KB
1977 C-120 8-Speed model 71-12K801
1977 C-120 Auto model 71-12KS01
1977 C-120 Auto model 71-12KS02
1977 C-160 8-Speed model 71-16K801
1977 C-160 8-Speed model 71-16K802
1977 C-160 Auto model 71-16KS01
1977 C-160 Auto model 71-16KS02
