Jump to content

Tractor 1974 Raider 10 4-Speed OM Wiring SN.pdf

Sign in to follow this  

admin

6 Screenshots

About This File

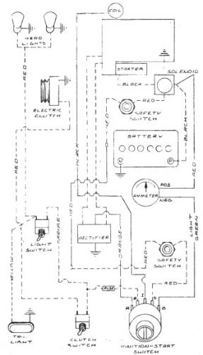
Operator manual #A-5324

 

May be only a Belgium built model.

 

Lube chart SS

 

1974 Raider 10 4-Speed model 1-0393

1974 serial numbers that have shown up for the 1-0393

0133791 - Made in Belgium Located in the England




×
×
  • Create New...