About This File
IPL #A-5343
Wiring
10 pages 820.86KB
2 pages 736.84KB - 5085 transmission
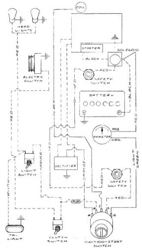
Terminals on 101917 ignition switch may not be identified. This switch has been replaced by 92-6785.
3 pages 269KB
Clutch plate assembly 6655 is 6" diameter - Only 1974 model to use this plate.
May be only a Belgium built model but not on the Belgium list
Most 1974 models used an ignition switch with 3 key-positions but the parts list supplied by Toro shows 4 position-key switch like 1973 models
1974 Raider 10 4-Speed model 1-0393
