About This File
Operator manual #3316-530
Wiring
32 pages 2.63MB
Only a 312-8e model produced in 1993 model 73380
1994 first year for no idiot lights
Lube chart SS
Details & Attachments
3 pages 122.03KB
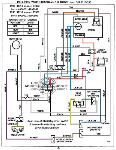
1994 312-8 model 73362 Serial 4900001-4999999
1994 serial numbers that have shown up for the 73362
4900239
4900794
4900910
4900916
4901314
4901400
